天天干天天天I涩涩色亚洲一区I久久黄色网I黄色在线观看免费网站Iwww.夜夜爽I视频成人免费

官方微信
Language
EN
您的當前位置 : 首頁 公司動態 公司動態
2020華大化學集團有限公司環境保護自行監測計劃
時間 : 2019-04-17 09:11:00  
2020年華大化學集團有限公司
環境保護自行監測計劃
  • 企業基本情況
華大化學集團有限公司,前身為煙臺華大化學工業有限公司,成立于1993年2月8日,曾為中日合資企業、煙臺萬華合成革集團的子公司,2004年9月30日改制為股份制企業。2013年7月18日,華大化學集團經國家工商行政管理總局核準,取得企業集團登記證,華大化學集團有限公司成立。華大化學集團有限公司位于煙臺市芝罘區幸福南路7號,法人代表尹國平,注冊資本陸仟捌佰貳拾陸萬叁仟元整,主要進行聚酯多元醇樹脂、聚氨酯樹脂、不飽和聚酯樹脂、樹脂的最終加工品以及各種精細化學品的生產、銷售、科研開發。
公司現有年產20000t/aTO、20000t/a PEPA項目。
企業基本信息表:
單位名稱 華大化學集團有限公司
單位地址 煙臺市芝罘區幸福南路7號 所在區 芝罘區
公司類型 有限責任公司 法人代表 尹國平
職工人數 130人 郵政編碼 264001
主要產品 鞋底用聚氨酯樹脂、聚酯多元醇樹脂 聯系人 荊憲龍
聯系電話 18953590650 歷史事故
  • 廠區及周邊環境情況
公司位于芝罘區幸福南路7號,幸福南路以北,化工路以東。生產界區東距萬華股份PU車間100米,南距萬華股份公司壓空車間50米,西距超纖公司150米,北距萬華股份公司煙臺工廠、華力公司100米。
  • 主要產品及原輔料
  CT車間生產TO所需原輔材料為:二苯甲烷-4,4´-二異氰酸酯、聚酯多元醇,主要儲存在東罐區。PEPA車間生產PEPA所需原輔材料為:己二酸、乙二醇、丙二醇、1,4-丁二醇、二乙二醇,主要儲存在西罐區。
 
 
 
  • 生產工藝
(一)鞋底用聚氨酯樹脂
(1)A料(多元醇組分)
本項目鞋底用聚氨酯樹脂生產工藝流程見下圖。
\

工藝流程說明:
①加料:按照生產指令書,啟動加料泵(齒輪泵),通過流量計加入聚酯多元醇樹脂、乙二醇,自來水。
②攪拌:常溫攪拌1小時至均勻。
③過濾、包裝:通過過濾器(150目濾網)過濾、包裝。包裝方式:18L小方桶。
整個過程常壓、密閉,僅進行簡單的物理混合,無化學反應。
本工藝每個反應釜自帶冷凝器,對釜內揮發的溶劑及物料冷凝回流,冷凝器采用循環冷卻水冷凝。
本工藝生產過程反應釜冷凝器對揮發的廢氣冷凝回流,不凝廢氣通過冷凝器排空閥直接排放。
(2)B料(異氰酸酯組分)
生產工藝流程見下圖。
\

工藝流程說明:
①加料:按照生產指令書,啟動加料泵(齒輪泵),通過流量計加入聚酯多元醇樹脂、4、4-二苯基甲烷二異氰酸酯(MDI)。
②反應:蒸汽升溫至70~75℃,反應1小時。反應方程式:
nOCN-R-NCO+nCH3C(CH2OH)2COOH→[O-R"- COO-NH R-NHCO]n
                                                   (氨基甲酸酯基)
R"=CH3C(CH2)2COOH
③分析、冷卻:物料分析合格后使用循環冷卻水冷卻至55℃以下。
④過濾、包裝:通過過濾器(150目濾網)過濾、包裝。包裝方式:18L小方桶。
整個過程為常壓密閉反應。
本工藝MDI過量反應,除產生少量廢氣外,多余進入產品,因MDI含有NCO活性基團,反應釜采用氮氣密封。
 
 
 
 
 
 
(二)聚酯多元醇
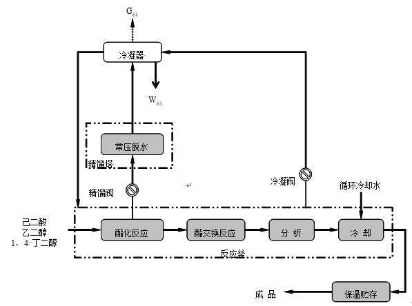
其生產工藝流程見下圖 。
\
                                                                                                 聚酯多元醇工藝流程
工藝流程說明:
①加料:按照生產指令書,將乙二醇、1,4-丁二醇采用加料泵(齒輪泵)計量投入反應釜,己二酸采用人工投料方式。
②酯化反應:乙二醇、1,4-丁二醇與己二酸發生酯化反應。反應方程式:
\
③常壓脫水:加熱至135℃,恒溫30分鐘,打開精餾閥,關閉旁通冷凝閥,將酯化反應產生的廢水通過精餾塔分離,分離出的廢水經過冷凝器冷凝后到廠內污水處理設施處理。
④酯交換反應:酯化反應結束,關閉精餾閥,打開旁通冷凝閥。將脫水后的物料繼續升溫至225~230℃,水環式真空泵抽真空,酯交換反應2小時,乙二醇經冷凝器冷凝后回收使用。酯交換反應方程式:
\
⑤分析、冷卻:待物料分析合格后,用循環冷卻水冷卻至120℃。
⑥保溫貯存:用泵送至罐區原料罐保溫貯存,采用蒸汽保溫,溫度為100~130℃。對外銷售采用200L鍍鋅鐵桶包裝。
  • 污染物及排放狀況
  • 大氣污染物
公司在用天然氣導熱油爐燃燒煙氣,燃料為天然氣,屬于清潔能源,污染物為二氧化硫、氮氧化物和煙塵,污染物產生量較小,通過15m高排氣筒排放;生產車間產生的非甲烷總烴,產生量較小,無組織排放,通過加強車間通風,可降低對大氣環境的影響。
  • 水污染物
廢水主要為PEPA生產車間酯化脫水工序產生的廢水和生活污水。現已與開發區萬華化學集團股份有限公司簽訂處置協議,自2016年12月1日起將生產廢水運輸至開發區萬華化學集團股份有限公司污水處理站處置。
  • 固體廢物
廠區固體廢物主要是包裝工序產生的有機樹脂類廢物和生活垃圾;有機樹脂類廢物屬于危險廢物 HW13 有機樹脂類廢物 合成材料制造 265-103-13 樹脂、乳膠、增塑劑、膠水/膠合劑生產過程中精餾、分離、精制等工序產生的釜底殘夜、廢過濾介質和殘渣,委托有危廢處置的單位進行處置,生活垃圾定期有環衛部門及時清運處理。2020年3月3日與鑫廣綠環再生資源股份有限公司簽訂危險廢物處置合同,且危險廢物管理計劃和環境風險應急預案已備案。
  • 噪聲
風機、泵等產生的設備噪聲。
  • 監測依據
  • 大氣污染物
檢測類別 檢測項目 檢測方法 儀器名稱
GB16297-1996大氣污染物綜合排放標準
VOCs
VOCs HJ734-2014固相吸附-熱脫附/氣相色譜-質譜法 氣相色譜質譜聯用儀
檢測類別 檢測項目 檢測方法 儀器名稱
GB37/2376-2013山東省區域性大氣污染物綜合排放標準
鍋爐大氣污染物
二氧化硫 HJ57-2017定電位電解法 電子天平
氮氧化物 HJ693-2014定電位電解法
顆粒物 HJ836-2017重量法
  • 水污染物
  1. 萬華水處理達標值
項目 COD(mg/l) BOD5
(mg/l)
SS
(mg/l)
NH3-N
(mg/l)
環氧丁烷
(mg/l)
乙二醇
(mg/l)
丁二醇
(mg/l)
指標 ≤ 4000 ≥ 250 ≤ 10 ≤ 35 ≤ 200 ≤ 1000 ≤ 500
注:除上述指標外不含其他有機物
  1. 企業自行監測達標值
使用公司自行購置CODcr測定儀按照《城鎮污水排入排水管網許可管理辦法》執行相關檢測標準。
  • 噪音
廠界噪聲執行GB12348-2008《工業企業廠界環境噪聲排放標準》中3類區限值,即晝間65dB(A),夜間55dB(A)。
按照環境保護部發布的國家環境監測技術規范和方法。國家環境監測技術規范和方法中未作規定的,可以采用國際標準和國外先進標準。
  • 有組織氣體監測地點
  • CT車間:CT車間車間樓頂有組織氣體收集直排筒處;
  • PEPA車間:PEPA車間車間樓頂有組織氣體收集直排筒處;
           PEPA車間包裝口有組織氣體收集直排筒處。
  • 監測頻次
  • 大氣污染物
第三方檢測機構每半年檢測一次。
  • 水污染物
廠區周邊選取取樣點每月檢測兩次。
  • 噪音
第三方檢測機構每半年檢測一次。
  • 監測報告
  • 排污量報告
應用自行監測和委托監測數據,按照環保部有關規定計算污染物排放量,自留后備查。
二) 超標報告
自行監測發現超標時,及時采取減輕污染的措施,進行整改,確保達標排放。
三) 年度報告
監測方案的調整變化情況;全年生產天數、監測天數、各監測點、各監測項目全年監測次數,達標次數;全年廢氣污染物排放量;固體廢物類型、數量、處置方式、處置數量及去向;周邊環境質量監測結果。
十、  自行監測結果公布
一) 對外公布方式
華大化學集團有限公司官方網站。
二)公布內容
企業基本情況、自行監測方案、自行監測結果(監測點位、監測時間、污染物種類及濃度、標準限制、達標情況、超標倍數;污染物排放方式及排放去向)、未開展自行監測的原因、污染源年度監測報告。
三)公布時限
每半年將第三方檢測結果與自行監測結果更新。
 
 
          
                                                                                                                                                華大化學集團有限公司
                                                                                                                                                      2020年4月14日